基本资料
| 基金简称: | 鹏华深圳能源REIT | 交易场所: | 深交所 |
| 基金全称: | 鹏华深圳能源清洁能源封闭式基础设施证券投资基金 | ||
| 运作方式: | 封闭式基金 | 当前状态: | 注册生效 |
| 发行方式: | 公募 | 基金经理: | 王弈哲,臧钊,刘一璠 |
| 基金规模: | 30.14亿元(2026-04-03) | 基金流通规模: | 23.94亿元(2026-04-03) |
| 基金类型: | 基础设施REITs | 产品分类: | 天然气发电 |
| 基金管理人: | 鹏华基金管理有限公司 | 基金托管人: | 招商银行股份有限公司 |
| 专项计划管理人: | 国信证券股份有限公司 | 专项计划托管人: | 国信证券股份有限公司 |
| 原始权益人: | 深圳能源集团股份有限公司 | 基金年限: | 34年 |
| 基金成立日期: | 2022-07-11 | 基金上市日期: | 2022-07-26 |
| 设立募集目标: | 6.00亿份 | 发行价格: | 5.90元 |
| 实际募集份额: | 6.00亿份 | 实际募集金额: | 35.38亿元 |
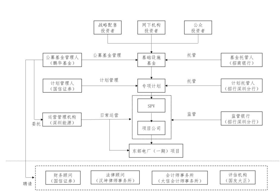
交易结构
主要参与机构
| 律师事务所: | 北京市汉坤律师事务所 | 会计师事务所: | 毕马威华振会计师事务所(特殊普通合伙) |
| 资产评估机构: | 中和资产评估有限公司 | 财务顾问: | 国信证券股份有限公司 |
| 直销机构: | 鹏华基金管理有限公司 | 监管银行: | 招商银行股份有限公司 |
| 专项计划管理人: | 国信证券股份有限公司 | 原始权益人: | 深圳能源集团股份有限公司 |
| 公募基金管理人: | 鹏华基金管理有限公司 | 公募基金托管人: | 招商银行股份有限公司 |
| 运营管理机构: | 深圳能源集团股份有限公司,深圳能源集团股份有限公司东部电厂 | ||
公告列表
热点新闻列表
- 2026-04-05 甘肃:民间投资项目成功发行REITs给予省重大项目前期费支持
- 2026-04-04 沪市52只公募REITs年赚145亿,累计分红近78亿
- 2026-04-04 普洛斯与华为战略合作升级 携手打造智慧零碳新未来
- 2026-04-03 华侨城A:公司密切关注商业不动产REITs等创新融资工具的政策与发展
- 2026-04-03 普洛斯与华为签署战略合作协议,将探索新一代智算中心建设与运营
- 2026-04-03 深耕实体沃土 共绘发展新篇——沪市公募REITs 2025年年报“出炉”
- 2026-04-03 沪市公募REITs2025年年报出炉:收入145亿元 同比增长71%
- 2026-04-03 普洛斯与华为战略合作升级,探索建设新一代智算中心
- 2026-04-03 又一机构间REITs获受理!
- 2026-04-03 沪市公募REITs2025年年报“出炉”:52只产品收入合计145亿元 同比增长71%
- 2026-04-03 普洛斯与华为签约 升级战略伙伴关系
- 2026-04-03 郑州水务集团发布REITs基金管理人等项目招标计划
- 2026-04-03 华侨城A:公募REITs的底层资产覆盖酒店、办公、商业综合体等多元业态
- 2026-04-03 两单机构间REITs项目新进展!
- 2026-04-03 每日公募REITs市场简报(2025年4月3日)
- 2026-04-03 普洛斯与华为战略合作升级 强强携手打造智慧零碳新未来
- 2026-04-03 债市值言:中债收益率曲线和指数日评2026年4月3日
- 2026-04-03 REITs日报(2026/4/3)
- 2026-04-03 普洛斯与华为战略合作升级 聚焦数字底座等三大方向
- 2026-04-03 中金普洛斯REIT出租率全年高位,仓储市场景气提升
- 2026-04-03 创金合信北京国资商业REIT获深交所受理
- 2026-04-03 2026年4月3日深交所REITs市场情况
- 2026-04-03 中国地下管网改造:万亿级城市更新下的“生命线”重塑
- 2026-04-03 多只产业园REITs出租率跌到70%档,盘活产业园,不要死磕REITs上市这一条路
- 2026-04-03 中金普洛斯REIT 2026年首次分红落地,过去三年年化现金流分派率超5%
- 2026-04-03 穿越市场短期扰动,聚焦经济长期韧性 | 投基伴你行2026.04
- 2026-04-03 【中金·REITs】市场震荡寻机,静待催化——公募REITs月报
- 2026-04-03 东吴苏园产业REIT(508027)4月3日资金净流出123.01万元
- 2026-04-03 对商业不动产REITs推进的点评
- 2026-04-03 深交所联合深圳多部门举办商业不动产REITs试点推进会
- 2026-04-03 2026年04月03日债市午盘
- 2026-04-03 新消费遇见·商业不动产REITs:从资产到金融产品,先过 3 关,再走 4 步
- 2026-04-03 中信固收:公募REITs 2025年年报三大关注点
- 2026-04-03 天虹数科商业股份有限公司撤回公募REITs申报
- 2026-04-02 REITs日报(2026/4/2)
- 2026-04-02 河南首单商业物业类REITs成功发行 盘活存量资产探索可持续发展新路径
- 2026-04-02 11支消费REITs年度成绩单:谁才是真正的“现金牛”?
- 2026-04-02 上交所公募REITs今日市场情况
- 2026-04-02 香港财库局:争取尽快落实REITs纳入互联互通
- 2026-04-02 高效运营+行业韧性:中金普洛斯REIT长期价值显现
- 2026-04-02 2026年4月2日深交所REITs市场情况
- 2026-04-02 奥飞数据绿色数据中心机构间REITs获受理!
- 2026-04-02 债市值言:中债收益率曲线和指数日评2026年4月2日
- 2026-04-02 攻守兼备铸龙头:中海地产2025年权益销售、拿地居首
- 2026-04-02 申报规模21亿元!又一机构间REITs获受理
- 2026-04-02 公募REITs市场分析之新加坡篇
- 2026-04-02 2025-2030中国城镇化金融行业发展现状与投资前景_中研普华报告深度解读
- 2026-04-02 华润置地:三条增长曲线齐头并进,筑牢行业领先地位
- 2026-04-02 东吴苏园产业REIT(508027)4月2日资金净流出190.60万元
- 2026-04-02 中国REITs新发展阶段标志性事件-终止申报REITs增至5家(不含扩募1家)
- 2026-04-02 “十五五”升级REITs定位 国金中再REITs指数表现亮眼
- 2026-04-02 中信建投:购物中心供需格局重塑 看好重奢赛道与下沉龙头
- 2026-04-02 24.61亿 居然“智家”机构间REITs在深交所受理
- 2026-04-02 资本市场服务经济强省燕赵行首站活动在唐山启动
- 2026-04-02 江苏省拟探索可持续投融资模式,遴选城市更新项目发行基础设施领域REITs等资产证券化产品
- 2026-04-02 公募REITs每日复盘20260401
- 2026-04-01 顺丰REITs:2025年收入1.87亿元,净利3861万元,实际分配金额8040万元
- 2026-04-01 河北证监局举办唐山多层次REITs发展专题活动
- 2026-04-01 广东风电公司成功发行五年期开放新能源类 REITs
- 2026-04-01 2026商业地产项目:核心城市优质资产的"独立行情"与区域风险
- 2026-04-01 新乡投资集团成功发行河南省首单商业物业类REITs
- 2026-04-01 债市值言:中债收益率曲线和指数日评2026年4月1日
- 2026-04-01 新乡投资集团成功发行河南省首单商业物业类REITs
- 2026-04-01 要素改革赋能REITs——江苏以苏南试点激活存量资源新活力
- 2026-04-01 河南省首单商业物业类REITs发行,规模4亿元
- 2026-04-01 天虹股份撤回苏州相城天虹购物中心公募REITs申报 流程已终止
- 2026-04-01 河南省首单商业物业类REITs成功发行!
- 2026-04-01 从规模扩张到存量深耕:新城控股主动“做减法”背后的战略智慧
- 2026-04-01 公募REITs市场分析之日本篇
- 2026-04-01 中海地产:业绩领跑,攻守兼备!
- 2026-04-01 天虹股份:撤回公募REITs申报
- 2026-04-01 东吴苏园产业REIT(508027)4月1日资金净流入62.56万元
- 2026-04-01 一专双驱优生态:中海地产锚定“十五五”,迈向世界一流不动产企业
- 2026-04-01 新城控股大资管战略全面起势,从“持有者”蝶变为“管理者”
- 2026-04-01 “资本市场服务经济强省燕赵行”走进唐山 推动多层次REITs发展
- 2026-04-01 盘活存量资产 赋能实体经济 唐山多层次REITs发展专题活动圆满举行
- 2026-04-01 词元出海:REITs赋能,词元成AI时代“全球硬通货”
- 2026-04-01 中东冲突外溢持续推高全球航运与能源成本
- 2026-04-01 深国际REITs :2025年收入1.12亿,净利润2663万,实际分配金额7215万
- 2026-04-01 连年亏损!普洛斯REITs:2025年收入4.23亿,实际分配金额4.3亿
- 2026-03-31 河北证监局:推动更多符合条件的优质养老设施、商业不动产等资产登陆REITs市场
- 2026-03-31 【协会数据】资产支持专项计划备案运行情况简报(2026年2月)
- 2026-03-31 债市值言:中债收益率曲线和指数日评2026年3月31日
- 2026-03-31 盘活存量资产 赋能实体经济——唐山多层次REITs发展专题活动圆满举行
- 2026-03-31 每日公募REITs市场简报(2025年3月31日)
- 2026-03-31 中金印力消费REIT年报:项目整体运营提质增效,现金流分派率稳健向好
- 2026-03-31 东吴苏园产业REIT(508027)3月31日资金净流出230.04万元
- 2026-03-31 上交所公募REITs今日市场情况
- 2026-03-31 开发出清 新城控股商业度继续提升
- 2026-03-31 三亚亚特兰蒂斯REITs申报获受理,优质资产资本结构优化与运营价值再提升
- 2026-03-31 中金普洛斯REIT 2025年总收入4.23亿元,出租率保持90%
- 2026-03-31 喜悦零售物业(香港)有限公司机构间REITs已获上交所受理
- 2026-03-31 证监会债券监管司副司长黄建山:稳步推进债券、ABS与REITs市场高质量协同发展
项目公司
| 公司名称: | 深圳能源集团股份有限公司 | 成立日期: | 1993-08-21 |
| 法人代表: | 李英峰 | 资本金: | 475738.99万元 |
| 公司简介: | 深圳能源集团股份有限公司的主营业务是各种常规能源和新能源的开发、生产、购销。公司的主要产品是电力-燃煤、电力-燃机、电力-水电、电力-风电、电力-光伏、生态环保、综合燃气。 | ||
基础设施项目
| 基础设施名称: | 深圳能源东部电厂(一期) | 所在地: | 深圳市大鹏新区 |
| 项目公司: | 深圳能源集团股份有限公司 | 基础设施细分行业: | 天然气发电 |
| 资产评估价值: | 32.64亿 | 特许经营权: | - |
| 特许经营权起始日期: | 2021-08-05 | 特许经营权截止日期: | 2041-08-04 |
| 运营模式: | 通过提供电力生产及相关服务并收取电费收入 | ||
主要持有人
| 持有人名称 | 持有份额 | 占总份额比例 | 持有人类型 |
|---|---|---|---|
| 深圳能源集团股份有限公司 | 30600.0万 | 51.0% | 非金融类上市公司 |
| 国泰海通证券股份有限公司 | 2695.7274万 | 4.49% | 券商 |
| 国信证券股份有限公司 | 1836.1225万 | 3.06% | 券商 |
| 同方全球人寿保险有限公司-分红2号 | 1436.859万 | 2.39% | 保险账号 |
| 平安证券股份有限公司 | 1341.078万 | 2.24% | 券商 |
| 华金证券-横琴人寿保险有限公司-华金证券横琴人寿基础设施策略2号FOF单一资产管理计划 | 1296.9615万 | 2.16% | 资产管理计划 |
| 东方证券股份有限公司 | 1007.8481万 | 1.68% | 券商 |
| 同方全球人寿保险有限公司 | 807.6377万 | 1.35% | 保险公司 |
| 浙商证券股份有限公司 | 694.2028万 | 1.16% | 券商 |
| 鼎和财产保险股份有限公司-自有资金 | 667.9102万 | 1.11% | 保险账号 |